分布式能源站是指功率不大、小型模块化、分布式的,经济、高效、可靠的发电形式。并利用电缆和管网系统向一定范围的区域内同时提供电力、蒸汽、热水和空调用冷水的综合应用形式。典型的分布式能源站采用热电联产方式运行,燃烧天然气推动燃气轮机发电,发电后约500℃的烟气再产生蒸汽给热用户或通过吸收式制冷机提供空调冷水,实现能源的梯级利用。可利用环境和区位优势,与光伏发电结合、与垃圾焚烧发电的电厂结合,综合能源利用的价值更大。
下面以广州某大学城分布式能源站为例进行说明.

广州某大学城一期面积18平方公里,服务对象是大学城的20万大学生和10万居民的洗澡和生活热水; 设计指标是学生每人每天40升60度热水,居民每人每天60升60度热水;生产与供应原则是连续生产,分散储存,容量保证集中使用需求。目前大学城的集中供冷和集中供生活热水系统已经部分投入运行。
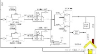
分布能源系统规划拟选用2台燃气轮机,单台燃气轮机发电出力为41780kw,燃机效率35.5%。系统形式考虑燃气-蒸汽联合循环三联供系统,其基本流程如下:

由于大学城目前规划人口增加,用电负荷和热负荷将有所增加。因此在最新的燃气轮机招标工作中,选用了2台燃气轮机,单台发电出力为51.35MW,一次发电效率为38.4%,联合循环全凝发电出力为66.7MW,发电效率50.4%。由于燃气轮机是由两台燃机并联组合而成,带一台发电机、一台余热锅炉和一台汽轮机,因此在实际运行中,相当于有4台燃气轮机联合运行,因而其负荷调节非常灵活,即使在夜间低负荷工况,DES/CCHP的发电和总效率也不会有大的波动。
天然气首先进入燃气内燃机发电,燃气内燃机产生的高温烟气进入余热锅炉产生38.2bar,450℃的中压蒸汽,蒸汽继续进入汽轮机发电;单压余热锅炉排放的烟气温度仍在135℃左右,可继续利用其热能产生高温热水供吸收式制冷机用。生活热水可由润滑油冷却器产生,并输送给城区内各生活热水用户。本系统中,中压蒸汽进行发电,发电后产生的低压蒸汽可以在生产生活上使用,以达到能源最大化使用。